BUSINESS
江蘇江南生態碳科技(集團)股份有限公司是國際領先的大氣污染治理環保企業,為全球范圍內的脫硫、脫硝、除塵、酸性氣處理、FCC尾氣處理等治理工程提供從設計、建設到運營服務的先進整體解決方案。公司擁有化工工程甲級設計資質、環保工程甲級設計資質和環保設施一級運營資質,具備EPC工程總承包、特許經營及承包運行等資質,是國家高新技術企業、中國氨法脫硫標準的第一起草單位。
江蘇江南生態碳科技(集團)股份有限公司是國際領先的大氣污染治理環保企業,為全球范圍內的脫硫、脫硝、除塵、酸性氣處理、FCC尾氣處理等治理工程提供從設計、建設到運營服務的先進整體解決方案。公司擁有化工工程甲級設計資質、環保工程甲級設計資質和環保設施一級運營資質,具備EPC工程總承包、特許經營及承包運行等資質,是國家高新技術企業、中國氨法脫硫標準的第一起草單位。
江蘇江南生態碳科技(集團)股份有限公司是國際領先的大氣污染治理環保企業,為全球范圍內的脫硫、脫硝、除塵、酸性氣處理、FCC尾氣處理等治理工程提供從設計、建設到運營服務的先進整體解決方案。公司擁有化工工程甲級設計資質、環保工程甲級設計資質和環保設施一級運營資質,具備EPC工程總承包、特許經營及承包運行等資質,是國家高新技術企業、中國氨法脫硫標準的第一起草單位。
江蘇江南生態碳科技(集團)股份有限公司是以生態碳科技為基礎,為能源、化工、儲能、農牧業等行業提供減污、降碳、生態循環綠色產業鏈解決方案的高科技企業,為客戶提供全生態產業鏈方案設計、投資、建設和運營服務。 公司致力于用卓越科技解決工業污染、綠色能源發展、新型農業發展,改善人類生存環境。 公司是國家高新技術企業、中國氨法脫硫標準的第一起草單位。擁有化工工程甲級設計資質、環保工程甲級設計資質,具備EPC工程總承包、特許經營及承包運行等資質。已經通過ISO9001質量體系、ISO14001環境管理體系和ISO45001職業健康安全管理體系認證。
江蘇江南生態碳科技(集團)股份有限公司是國際領先的大氣污染治理環保企業,為全球范圍內的脫硫、脫硝、除塵、酸性氣處理、FCC尾氣處理等治理工程提供從設計、建設到運營服務的先進整體解決方案。公司擁有化工工程甲級設計資質、環保工程甲級設計資質和環保設施一級運營資質,具備EPC工程總承包、特許經營及承包運行等資質,是國家高新技術企業、中國氨法脫硫標準的第一起草單位。
技術方案
2020年9月22日,國家主席習近平在第75屆聯合國大會上宣布,中國力爭2030年前二氧化碳排放達到峰值,努力爭取2060年實現碳中和目標。
我國能源結構以高碳的化石能源為主,化石能源占一次能源消費比重85%;每年由化石能源消費產生的碳排放量占全社會碳排放總量的近90%,其中煤炭作為“碳排放大戶”。
實現“雙碳經濟”戰略目標的核心舉措包括:
積極有序發展風、光等新能源;
積極推廣碳捕集利用(CCU)技術;
積極發展植物工廠產業鏈技術。
新能源的間歇性和不穩定性特點,限制了其發展規模,因此,積極發展儲能技術是解決這一問題的關鍵。目前,氫儲能是比較公認的重要路線,氫作為一種清潔、高效的二次能源,可以解決新能源消納問題,但其先天存在的安全問題影響其儲存和運輸的經濟性,無法大規模推廣應用。
目前國內外廣泛采用有機胺法碳捕集與封存技術(CCUS),存在有機胺價格高,必須再生使用;脫除下來的CO2沒有去想,封存困難,且成本高昂,無法大規模推廣使用。
因此,尋求一種既能解決新能源消納儲存,又能經濟高效的實現碳捕集的技術,是實現“雙碳經濟”戰略目標的關鍵。江南環保ADSC技術,已通過中國電力企業聯合會組織,由兩位院士領銜、七位行業權威專家進行的成果鑒定,一致認為“該技術世界領先,建議全面推廣應用,必將為我國實現雙碳目標提供強有力的技術支持”。以ADSC技術為核心引擎,全面推廣脫硫脫碳一體化綠色產業鏈:利用新能源發電——電解水制綠氫——綠氫制綠氨——綠氨脫硫脫碳副產硫酸銨/碳酸氫銨綠色化肥——植物工廠,同時解決了氫儲能和CCUS無法大規模推廣應用的問題。

綠氨技術
目前普遍采用的工業化合成氨生產中,所需的氮可自空氣中直接獲得,而氫的來源則為天然氣、煤炭、石油、生物質及水。隨著“雙碳”經濟的發展,氫的來源勢必最終依賴生物質與水。制氨所需的能源也勢必從目前主要的化石能源(包括石油、天然氣、煤炭等)最終走向新能源能(風光核),合成氨必然走向風光核分布式制綠色氨的光輝道路。
合成氨物質在1774年就已被發現,迄今為止,人類對氨的認知已有240年以上,跨越了四個世紀,合成氨產業化成功之果(1913年9月投產)距今已超過100年,技術非常成熟并在持續優化創新中。
目前,在“雙碳”背景下,綠氨技術將成為全球脫碳新途徑,全社會正在醞釀一場規模宏大的“氨能源新風暴”。在中國,以新一代可再生、環境友好的氨燃料,取代傳統燃料勢在必行,“氨經濟”無碳清潔能源的提法,不僅切實可行,且對中國有著尤其重要的意義。
目前國內外多家公司進行了多個綠氨項目建設,為江南環保ADSC技術推廣提供了堅實基礎。
綠氨項目一覽表

目前國內外多家公司已著手大力開發綠氨相關應用,主要包括電力、汽車、航運、空運、氫儲能等方面,為綠氨技術推廣提供了堅實基礎。
綠氨應用情況一覽表


氨回收綜合利用解決方案
工藝流程
煉化酸性水氨回收技術
煉化酸性水氨回收技術采用單塔加壓汽提+氨精制+壓縮冷凝工藝處理酸性水,回收液氨。

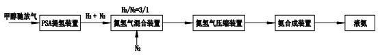
含氫尾氣制合成氨
甲醇馳放氣等含氫尾氣制合成氨技術,采用PSA提氫技術回收H2,與氮氣混合后壓縮送氨合成裝置。

技術優勢
氨來源的多元化解決方案,解決了客戶的后顧之憂;
回收氨滿足氨法脫硫需要,實現已廢治廢;
氨源配置,大幅度降低氨法脫硫運行成本。
性能指標
產品液氨滿足《液體無水氨》GB 536-88;
副產氨水濃度為20%~28%,氨水中酚、硫化物含量≤5ppm;
副產粗酚濃度≥80%。

